| Sign In | Join Free | My infospaceinc.com |
|
Brand Name : Zcer
Model Number : GXYZ-A2.5/25
Certification : ISO14001/ISO9001
Place of Origin : China
MOQ : 1 unit
Price : 6000-8000 USD/ Unit
Payment Terms : L/C, D/A, D/P, T/T
Supply Ability : Negotiable
Delivery Time : 30-45 working days
Packaging Details : Wooden Case
Media : N22~N320
Function : Filtration, cooling, heating
Industry : Cement/Metallurgy/Mining/Energy/Power Pant
Keywords : lubricating oil, Motor Oil Lubricants, motor oil additive, lubricating oil for oil and gas industry
Quality : Hight Rank, Top Brand, Stable
Motor : Y90S-4,V1
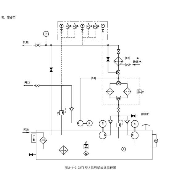
GXYZ-A2.5/25 High/Low Lubrication Station 25L/Min LBZ-25 1.1 KW 1450RPM
General Conditions
When the main engine is running normally, one low-pressure pump is working and the other is standby. If the system pressure drops to a certain value, the standby pump will be started and put into operation, and the standby pump will stop when the normal pressure is reached. If the pressure still drops to a lower value after the standby pump is started, an alarm signal should be sent and the main engine should be considered to stop.
When the high-pressure plunger pump fails, oil can be supplied by the standby manual oil pump.
The filter is placed in front of the cooler, so that the less viscous oil passes through the filter first to improve the filtering effect. One filter is working and the other is standby, controlled by the manual switching valve.
When the oil level of the fuel tank is too low or too high, the oil level signaler will send a signal to manually refuel or stop refueling.
There is a magnetic net filter in the oil return tank, which can filter the oil and absorb iron particles in the oil at the same time.
When the thin oil station is supplied as a complete set, it is equipped with instruments and electric control boxes to display operating parameters and realize automatic control, manual control or alarm of the thin oil station.
The oil tank is equipped with an electric contact bimetallic thermometer. When the oil temperature is low, a signal is sent to manually switch on the electric heater. When the set temperature is reached, the electric heater is automatically cut off.
Technical Details
| Parameters | Type | GXYZ-A2.5/16 | GXYZ-A2.5/25 | GXYZ-A2.5/40 | GXYZ-A2.5/63 | GXYZ-A2.5/100 | GXYZ-A2.5/125 | |
| low pressure system | Pump unit model | LBZ-16 | LBZ-25 | LBZ-40 | LBZ-63 | LBZ-100 | LBZ-125 | |
| Flow | 16L/min | 25L/min | 40L/min | 63L/min | 100L/min | 125L/min | ||
| Oil supply pressure | ≤0.4 MPa | |||||||
| Oil supply temperature | 40±3℃ | |||||||
| Motor | Model | Y90S-4,V1 | Y100S-4,V1 | Y112S-4,V1 | ||||
| Power | 1.1 KW | 2.2 KW | 4 KW | |||||
| Speed | 1450 r/min | 1440 r/min | 1440 r/min | |||||
| Fuel tank capacity m3 | 0.8 | 1.2 | 1.6 | |||||
| High pressure system | Pump unit model | 2.5MCY14-1B | ||||||
| Flow | 2.5 L/min | |||||||
| Oil supply pressure | 31.5 MPa | |||||||
| Motor | Model | Y112M-6 B35 | ||||||
| Power | 2.2 Kw | |||||||
| Speed | 940 r/min | |||||||
| Filtration accuracy m2 | 0.08~0.12 | |||||||
| Filter Area m2 | 3 | 5 | 7 | |||||
| Cooling Area m2 | 1 | 1.5 | 3.6 | 5.7 | 9 | 11.25 | ||
| Electric heating power Kw | 3 x 4 | 3 x 4 | 6 x 4 | |||||
| Dimension (mm) | 1820 x 1130 x 1320 | 1880 x 1220 x 1650 | 2180 x 1550 x 1850 | |||||
| Notes | All filter switching pressure difference is 0.15MPa | |||||||
Working Principal

|
|
ISO14001 Filtration Circulating Lubrication System Lube Machine 1.1KW 1450RPM Images |